AUDIO TUBES | GERMAN TUBE HIFI | MY EQUIPMENT | CONTACT | ON EBAY

 
Grundig NF10
                   
    Tube Classics Röhrenendstufe Röhrenverstärker amp Grundig NF10 NF1 NF 10 NF 1  

  Amps found in the bigger radio consoles and also part of a module line for DIY systems.

  This amp is very similar to the NF1 amp. There are some minor differences in the circuit design, but to me they sound the same. Both are rated at 8.5 watts.

  In my opinion the NF1 looks better than the longer NF10, but the NF10 does not use a printed circuit board as the NF1 does.

  An interesting fact is that the output power is slightly higher on 8 Ohms loads, though the amp was designed for 4 Ohms speakers.

 

 

Take care . . .

1. Their output transformers are not too big, so that they get easily in saturation in the bass when used with unefficient speakers.

 

2. The selenium rectifier and the electrolytic caps tend to fail and so the power transformer is in danger.  I really recommend to check these properly and to use the PT on the higher rated taps (240V for 220V use and 117 for 110V use).

 
   

Grundig NF10

 
       
     
   

Grundig NF10

   
                   
     

Inside: The NF 10 does not use printed circuit boards.

 
   

Grundig NF10

             
                   
     

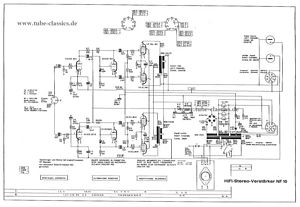
The schematic is different in some aspects from the NF1 schematic.

 
   

Grundig NF10 schematic

             
                   
       

 
   

 

             
                   
       

 
   

 

             
   

Grundig NF10  frequency response

             
       

 
 

 

 
           

BACK

TOP OF THIS PAGE

HOME