AUDIO TUBES | GERMAN TUBE HIFI | MY EQUIPMENT | CONTACT | ON EBAY

 
Grundig NF25
                   
    Tube Classics Röhrenendstufe Röhrenverstärker amp Grundig NF25 NF 25  

  Very hard to find amp. I have only seen one piece in all those years.

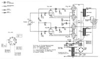
  The circuit is simple and uses two ECLL800 tubes push-pull mode in the output stage.

 

Grundig NF25

 
     
   

Grundig NF25 schematic

             
 

 

 

 
           

BACK

TOP OF THIS PAGE

HOME