AUDIO TUBES | GERMAN TUBE HIFI | MY EQUIPMENT | CONTACT | ON EBAY

 
Telefunken amp from the Concerto 2550
                   
    Tube Classics Röhrenendstufe Röhrenverstärker amp Telefunken 2430 2550 Röhrenradio Musiktruhe  

   This amp block can be found in different big Telefunken tube radios.

  It works and sounds very, very nice! It uses 2 ECC83 tubes and 4 EL95 tubes and the power output is about 7 watts into 4 Ohms.

 

  The output transformers are of very fine quality. The bandwidth of this amp is better than from many other amps of this age.

 

Telefunken 2550 output tubes

   

 

     
    Tube Classics Röhrenendstufe Röhrenverstärker amp Telefunken 2430 2550 Röhrenradio Musiktruhe   Tube Classics Röhrenendstufe Röhrenverstärker amp Telefunken 2430 2550 Röhrenradio Musiktruhe  
           
           
    Tube Classics Röhrenendstufe Röhrenverstärker amp Telefunken 2430 2550 Röhrenradio Musiktruhe  

Tube Classics Röhrenendstufe Röhrenverstärker amp Telefunken 2430 2550 Röhrenradio Musiktruhe

 
           
           
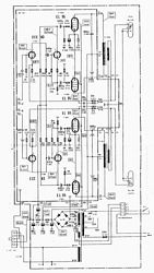
    Tube Classics Schematic Circuit diagram Röhrenendstufe Röhrenverstärker amp Telefunken 2430 2550 Röhrenradio Musiktruhe  

Tube Classics Röhrenendstufe Röhrenverstärker amp Telefunken 2430 2550 Röhrenradio Musiktruhe

 
       

2550 output transformer           

 
           
    Tube Classics Röhrenendstufe Röhrenverstärker amp Telefunken 2430 2550 Röhrenradio Musiktruhe  

Tube Classics Röhrenendstufe Röhrenverstärker amp Telefunken 2430 2550 Röhrenradio Musiktruhe

 
   

 

 

         

 
 

 

 
           

BACK

TOP OF THIS PAGE

HOME