AUDIO TUBES | GERMAN TUBE HIFI | MY EQUIPMENT | CONTACT | ON EBAY

Siemens - Klangfilm

Introduction / Overview

Klangfilm History

Moving Coil MC preamps

KLV Eurodyn Rack Amps

KLV Preamps

Output Transformers
Speakers
Siemens 2000 Amps

6SELA Preamps

6SELA Power Amps

6SELA Tuners

Spare Parts

Typical Tubes

Racks

Miscellanous

Projects

Eugen Bauer

 
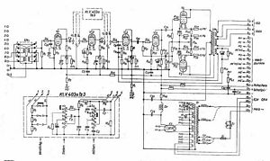
Klangfilm KLV 402 or 403 amp - the tech site
     (click here for the picture site)  
   

Klangfilm Siemens KLV402 KL-V402 KL V402 V403 403a F2a11 Push Pull Amplifer tube amp Röhrenverstärker tube classics

 

  Regarding the sound and the parts and building quality this is one of the best Klangfilm amps among the 401 and the 502.

  Though using similar tubes as its precursor, the KLV 401, the circuit was changed in several aspects:

  The power supply now only uses one power transformer (the 401 used one for the filaments and another for B+) and the driver stage was reduced to one tube. Klangfilm came back to the symmetrical cathodyn driver stage with the successor, the KLV-502.

 
           
   

  Before connecting I recommend to ground the amp's chassis and to ground the input.

 
           

 

  To use the amp with 220V lines voltage the primary cables on the power transformer must be soldered to point 6 and 10.

  Usually the unit was operated with the KLV-Z403 which supplies 200V to the amp, so that it is originally wired for 200V using point 6 and point 8.

     

   Using the amp for HiFi purposes:

1. Install an RCA jack

  The best way to use this amp is to ignore all those inputs for projectors, photographic movie sound and microphones.

  Solder an RCA jack to point 5 and 4 (ground) of the short connection panel (as shown on the picture left).

  Now you only use the last 2 EF12k tubes. They must be used both as the feedback loop goes back to the third EF12k tube.

 

2. Connect the speaker to point #1 and

   point #2 on the large panel

 

3. Connect a power cord and play !!!

 

4. The sound:

  Amazing, but you may notice a strong bass and slightly damped highs.

  Yes - this amp does not have a modern hifi frequency response. The bass response reminds on a loudness curve and the highs start getting down at 2kHz. I have tested this on two amps (see pictures below), but I'd never modify this !!!

 
         
         
   

   
           
           
       
           
           
     

 
           
   

  The nominal output power of 15 watts per channel can be reached with F2a11 tubes having more than 80%. Keep in mind (in Germany) we're running the amp with 230V lines voltage on the 220V taps!

Test results:

 
    Power output:

15 watts sine wave into 16 Ohms

 
    Frequency response (1W ±1dB): see pictures  

 

 

 

 
           

BACK

TOP OF THIS PAGE

HOME