|
Stereo preamp on the 6SELA
driver board |
|
| |
|
|
|
|
| |
 |
|
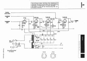
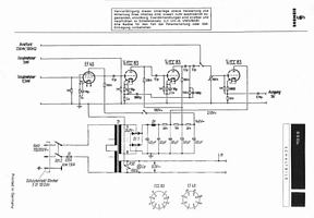
The pre amp /
driver boards
from the 6SELA „Tischverstärker“ models (6SELA 2524, 2525 and 2600) using 2 EF40 and 3 ECC83 tubes
offer a nice base for pre amp projects.
The original
design uses the 2 EF40 tubes for the microphone input stage, 2
ECC83s for the preamp / tone control stage and 1 ECC83 as driver /
phase splitter.
Now my goal was
to build a stereo preamp with RIAA section for my KL-V402 amps.
I have built up 3 different types.
|
|
| |
|
|
|
|
1.
The RIAA / Line pre amp for MM pick ups |
|
|
|
| |
|
|
|
| |
 |
|
Here the Rimlock sockets from the EF40 tubes are used for 2 EZ40
rectifier tubes. For my MC cartridges I use a separate step up unit
with transformers. The line stage has a slight amplification (+9dB)
and works great with pre amps with higher
sensitivity.
If higher amplification is needed, the 500 Ohms resistors from the
output stage can be changed for 1k (15dB amplification). Omitting this resistor
amplification will be pretty high (+27dB), but can be useful for vintage
booster amps without input stage (as the Siemens 2733 EL34 amp).
|
|
| |
|
|
|
|
|
2.
The RIAA / Line pre amp for MC + MM pickups |
|
|
| |
|
|
|
|
| |
 |
|
Same as above but using the Rimlock sockets for EF40 tubes in
original configuration. This is pretty easy as the wiring of the
board does not need any changes in the EF40 section. I have added a
switch for the EF40’s B+, because it should be switched of when
using the MM input. This way there is no switch in the phono signal
path. |
|
| |
|
|
|
|
|
2.
The MC + MM RIAA pre with cathode follower |
|
|
| |
|
|
|
|
| |
 |
|
Same as before, but without amplification in the line stage. The
cathode follower design guarantees very low output impedance, so
that cables and following (power) amp stages are uncritical. This
preamp works perfect with any power amp of higher sensibility (most
power amplifiers have…). |
|
| |
|
|
|
|
| |
 |
|
 |
|
| |
original driver board |
|
original driver board |
|
| |
 |
|
 |
|
| |
board
with RIAA and line stage |
|
board with RIAA and line stage |
|
| |
 |
|
 |
|
| |
|
|
|
|
| |


|
|