|
RIAA preamps with Siemens
Parts |
| |
| |
|
According
to the RIAA equalization curve many hifi designers quote that the bass reponse
must be increased about 20dB at 20Hz and the high frequencies must be decreased
about 20dB at 20kHz.
From the
sonical point of view it is much more important that the RIAA equalization is
correct at 100Hz and 10kHz where about 13.6dB of
increase / decrease are necessary. This way I
give values for these two test points.
Personally
I prefer accepting a 1-2dB nonlinearity in RIAA response
before adding more parts or tube stages for equalization (which easily can lead
to worse phase response…)
|
|
| |
| |
Base |
Tubes
(per Channel) |
Amplification
Equalization |
Schematic |
Comment |
|
 |
Klangfilm KLV-002
KLV-004
KLV-009 |
EF804s
EF40
ECC83
|
CLICK HERE!!! |
 |
Watch the special
site for RIAA preamps with these amps...
CLICK HERE!!! |
|
 |
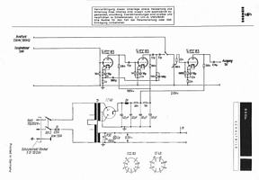
Siemens Haufe T-41 |
1 EF86 in triode mode
(or EF40, EF804s) |
About 33dB
100Hz: +15dB
10kHz:
-13dB
|
 |
Good sound with sensitive preamps.
Slightly increased bass response. |
|
 |
Siemens Haufe T-41 |
1 EF86 in triode mode
(or EF40, EF804s) |
About 38dB
100Hz: +14dB
10kHz: -12dB
|
 |
Good sound with sensitive preamps.
Recommended when cartridge lacks some highs. |
|
 |
Siemens Haufe T-41 |
1 EF86 in pent. mode
(or EF40, EF804s) |
44dB
100Hz: +14dB
10kHz: -15dB
|
 |
Nice working with standard line pre amps. |
|
 |
Siemens Haufe T-41
(mod for 6SELA2154) |
1 EF86 in triode mode
(or EF40, EF804s) |
About 38dB
100Hz: +14dB
10kHz: -12dB
|
 |
Great solution for Siemens 6SELA preamps.
Fantastic sound. Click here
for my 6SELA2154 modification. |
|
 |
Siemens
6SELA
2524, 2525,
2600, 2525d
|
3 ECC83
2 EF40 |
CLICK HERE!!! |
 |
Schematic for MM and MC. Use the EF40 tubes
or the T-41 input transformers for MC.
Great performance. |
|
 |
Beyer
35806 |
˝ E88CC
(one ECC88 for stereo) |
32dB
100Hz: +?dB
10kHz: -?dB
|
 |
Good sound with sensitive preamps.
|
|
|
|
|
|
|
|
Building up
a RIAA preamp you can choose between active or passive equalization (or a combined design). I will not start discussions about
what is better, but active equalizations can be very simple when having a
constant input load. And here is the problem. Different MM phono cartridges
have different impedances and will vary the input load.
This
problem is solved using an MC cartridge with an input transformer which offers
an almost constant impedance curve to the following stage.
So be
careful: Many of the schematics above will only work fine with the requested
transformers. Furthermore nonlinearities of the input transformers frequency
response may also be compensated by the following RIAA equalization.
|
|
|
|

 |
|
|
|
|
|
|
|
|
|